通常称为“集团电话”的PBX (Private Branch eXchange,专用分组交换机),虽然可以实现为集团用户提供内线或通过中继的外线通话服务,尤其是10年前数字PBX的问世,使PBX的功能得到极大增强,可以提供诸如呼叫转接、呼叫屏蔽及暂停等各种功能,成为企业树立形象及拓展业务的有力工具,但其高昂的专用设备投资及维护费用,却将多数小型企业用户排除在了游戏圈之外。
而就全球范围看来,更多的是员工不足百人的小型企业,同时目前多数用户对PBX系统的要求,也已不仅仅停留于传统交换机功能,而是希望它在为企业提供语音通讯服务的同时,也能够为企业的电子商务活动助一臂之力。
以AltiGen通讯公司为首的一批目光敏锐的厂商,在及时感知这一市场需求的同时,不失时机地推出了售价相对低廉、功能相对完善,并具备部分网络功能的基于PC的PBX(PC-based Private Branch eXchange)产品,为小型商业用户提供了一种较为完美的电话系统解决方案。
PBX的过去、现在和未来
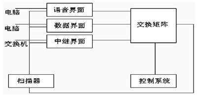
传统PBX构筑于专用计算机及以Unix为基础的系统平台框架上,通过分机接口、中继线接口等接口插件与PSTN(Public Switched Telephone Network)公用电话网连接,这类系统在受理外部通话时需要人工话务员转接,增加自动话务等功能必须另行添加价格昂贵的专用设备,其它如CTI(Computer Telephony Integration,计算机电话集成)等更高级的功能需要的代价就更加高昂,部分系统中甚至根本无法实现。
典型PBX系统示意
基于PC的PBX或称为非PBX(un-PBX)系统,则为用户提供了一种更为理想的选择。从结构上看,基于PC的PBX系统与传统PBX相差不大,不同之处在于PC PBX构筑于通用PC或服务器架构上,采用微软的Windows NT等通用系统平台,另外,PC PBX系统的各种接口插件也是通用的,用户可以较容易地以低廉的价格从硬件供应商中买到。
基于网络的PBX系统
PC PBX采用了较为开放的系统结构,促进了第三方市场的发展,并且能够使用户较容易地实现诸如GUI图形用户界面等CTI功能。但PC PBX毕竟是由传统PBX发展而来,实质上,PC PBX可以看作是构建于通用软、硬件体系结构上的传统PBX。因此,在某些方面仍不可避免地具有局限性,部分产品虽然较好地解决了同一网络内语音、数据的处理,但对视频等宽带多媒体需求仍无能为力。
基于网络的PBX则采用了与传统及PC PBX截然不同的体系结构,完全构筑于网络之上,通过运行于NT平台上的软件,实现全部PBX、语音邮件及CTI功能,这在一定程度上代表了PBX未来的发展方向。
基于PC的PBX系统
基于PC的PBX产品特性概览
基于PC的PBX产品主要着眼于员工不足百人的小型企业或分支机构,构筑于可扩展的通用、开放性系统平台上,具有自己独特的自动呼叫分配和交互语音应答处理,并带有与基于PC的第三方设备,如传真、电子邮件、视频会议系统等的接口界面,为小型商业用户提供了一种较为经济可行的PBX解决方案。
与传统PBX相比,这类产品在减缩费用开支方面的优势尤为显著。它可以滤除电话公司提供的三方通话及呼叫转移等一些不必要又增大话费开支的服务项目,部分产品还提供了可为用户节约长话开支的网络通话等功能,同时在增减用户或重新配置系统时,也无需专业技术人员的协助。
使用传统PBX产品需要对系统管理人员、操作人员、技术支持人员,甚至最终用户进行大量的技术培训工作,而PC PBX则无此不便。它可以利用Windows或LAN技术人员,最复杂的系统管理也可以通过熟悉的Windows界面进行。
安装PC PBX并不比安装一台Windows NT服务器复杂多少,仅仅需要技术人员在掌握数据网络技能的同时,能够了解少许的电讯知识,日常维护则更为简单。
另外,为增强产品性能和竞争力,近期不少PC PBX产品供应商,正计划对各自的系统进行升级,以增加诸如基于PCI总线的语音电话卡等,可使用户在增加分机及中继线时无需中断服务,而且使用户能够使用可同时承载24路通话,但价格仅有4至8条中继线价格的T1线。此举将进一步缩减用户开支,并增强对用户的吸引力。
不过,就目前来说,这类产品与传统PBX相比,在可靠性等方面还稍逊色,尚不能提供固若金汤的高可靠性服务,这也是比较适合小型企业用户的原因之一。
业界先驱AltiServ
Altigen Communications Inc.(http://www.altigen.com/)是一家台湾的公司,其主营业务是为中小企业提供Internet ready的电信服务方案,也是最早的PC PBX产品专业制造商之一,并已占据了这个领域超过40%的市场份额。
AltiGen通讯公司的AltiServ套件
该公司基于PC的PBX产品AltiServ为小型商业用户,提供了一种既可使用传统电话线路,又可使用因特网的电话解决方案,使企业可以通过AltiWare IP网关进行远程或分支机构的连接,以节省长话费用。
AltiServ具备了颇为完善的语音和数据通讯功能,如PBX、自动话务、电子邮件、语音邮件、自动呼叫分配、基于Web的通话管理等众多功能。
典型的带有24条中继线及72分机接口的AltiServ系统,配置为一台装有AltiWare OE 2.1服务器软件的PC机、6块4×8(4中继、8分机)及2块12分机的Quantum语音电话卡、一块控制面板,以及一套基于浏览器界面能够让远程用户通过Internet进行通话管理及参数设置等的AltiReach软件。
对于希望在系统集成的自动话务基础上增加人工话务员的用户,公司还提供了一套售价495美元的可选AltiConsole软件。这个运行于Windows 95 或NT平台上的软件,可为用户提供易于使用的图形化话务控制界面。
通过增加可选件并加以适当配置,系统最大可支持包括中继线和分机在内的144个端口。
AltiServ支持SMTP 和POP3协议邮件服务,并提供了语音/电子邮件集成功能,使用户可以通过Internet发送和接收语音邮件,或将邮件传送到Microsoft Exchange客户机。
系统也支持第三方开发基于TAPI (电话应用程序接口)和MAPI (Messaging API )的应用程序。
就各项综合指标来看, AltiServ是目前同类产品中技术较为成熟、性能相对稳定的产品,而且价位也比较合理,特别适合小型企业用户使用,为80至100人的小型企业,提供了一套较为完美的通过Internet网络或传统电话线路进行语音通话的选择。
目前,该系统仍然仅提供了传统的模拟中继线连接方式,但公司承诺将在年内增加T1接口支持,从而实现在一条T1线实现24路通话,进一步增强系统性能并降低用户负担。
24中继、72用户端典型配置的AltiServ,售价29390美元,是一个多数小型商业用户都能够很容易承受的价格。
蓝色巨人的CTS解决方案
IBM针对PC PBX市场的CTS(Computer Telephony Solution)小型计算机电话系统解决方案,也许正是IBM问鼎电信业的投石问路之作、CTS捆绑了一台IBM Netfinity服务器、语音电话卡以及通话控制、语音邮件管理程序等。CTS主要定位于10~100个分机的小型商业用户。
CTS较引人注目之处是其系统管理功能,在提供了基于浏览器的系统管理界面的基础上,提供了对中继线属性的管理,用户可以自行定义每条中继线的属性,如将某条中继线指定为只能接出、只能接入或既可接出又可接入,方便用户根据自己的实际情况灵活配置。
CTS的语音邮件程序集成了基于MAPI的电子邮件服务,用户可以通过电子邮件发送语音邮件。
此外,IBM公司还为CTS系统提供了几个功能扩展软件,如传真服务、跟踪路由等,供用户选用。
一套24中继、72用户端的典型CTS系统,售价为34235美元。
IBM公司的CTS解决方案
以分布取胜的CrystaLAN
ShorelineTeleworks公司(http://www.shoretel.com/)基于PC的PBX产品CrystaLAN,采用了较为独特的分布式设计,在简化系统安装设置的同时,也使系统的可靠性得到了较大幅度的提升。
CrystaLAN系统由多个IPBX交换单元、运行于WindowsNT服务器上的CrystaLAN服务器软件及装有CrystaLAN客户端软件的PC机组成。
CrystaLANIPBX-12外形颇似一款网络集线器产品,带有12个标准电话插口,两个音频接口和一个用于数据网络的以太网接口。它的安装也十分简单,接好电源,连接上电话线及数据线就可以了。
CrystaLAN系统中的IPBX
由这些看似简单的IPBX为主组成的CrystaLAN,却提供了与高档产品相比也不遑多让的优异性能。
CrystaLAN集成了带有多种可配置选项管理的语音邮件功能,包括可以让用户通过PC机或电话查阅信息的功能;并带有可由用户定制的、完全可编程自动话务员功能。其计算机电话集成功能可以通过用户的PC机进行呼叫管理、设置有关选项参数等;基于Web的系统管理功能可通过浏览器在本地或远程管理系统的任一方面,整个网络系统的管理通过任一中心节点完成。
目前,CrystaLAN最多可支持144端口,公司方面近期准备进一步增加支持用户数量。
CrystaLAN的卖点是其分布式设计,每一个节点可连接12个分机,连接各个节点则组建成一个更大的系统。这种分布式设计为系统提供了较好的容错能力,部分硬件或网络故障不致引发整个系统的瘫痪。
CrystaLAN除了传统PBX功能外,最值得一提的是其网络电话功能。它除了可以通过传统电话线路进行通话外,还可以通过用户的数据网络进行传送。不同CrystaLAN节点的用户通话,可以通过公司的局域网或广域网传送,这项功能不但为用户节省长话开支,同时也便于用户建立起一个包括许多小型网络的大型分布式电话网络。这种体系架构也为系统的管理及系统故障恢复提供了方便。
不过,与同类产品相比,CrystaLAN的价位显得高了些,24中继、72用户端的典型配置索价高达59355美元。对多数小型企业用户来说,面对这个数字,三思之下,恐怕还是忍痛割爱者居多。